一、VQ647F/H/Y氣動V型球閥產品概述
VQ647F/H/Y氣動V型球閥由法蘭式V型球閥與氣動執行機構及其它附件組成,是一種直角回轉結構的高級控制閥。氣動執行機構分單作用和雙作用二種,法蘭式V型球閥密封形式分為軟密封和硬密封二種,由于氣動V型球閥為直角回轉式結構,當閥芯相對于閥座旋轉時具有較強的剪切作用,因此該產品尤其適用于帶有纖維和微小顆粒介質的調節控制。該閥被廣泛用于石油、化工、電力、造紙、冶金等行業。
VQ647F/H/Y氣動V型 球閥,氣動活塞式執行機構為雙作用時:由雙作用定位器輸出的氣源信號壓力分別輸入執行機構活塞左、右二氣室,由于輸入活塞左、右二氣室的氣源壓力不同,形 成壓差, 推動活塞作直線運動,通過齒輪、齒條傳動,將活塞的直線運動轉換成執行機構主軸的旋轉運動,直至左、右氣室壓力平衡,運動停止,在執行機構作旋 轉運動的同 時帶動閥桿、閥芯作旋轉運動,改變閥芯、閥座間的流通面積,達到調節目的;氣動活塞式執行機構為單作用時:由單作用定位器輸出的氣信號壓力輸 入到執行機構 無彈簧一側的氣室中,氣信號壓力作用在活塞上形成的推力和彈簧力之間差值的作用下,氣缸活塞作直線 運動,通過齒輪,齒條傳動,直至氣信號 壓力形成的推力與彈簧力平衡,運動停止,在執行機構主軸作旋轉運動的同時帶動閥桿、閥芯作旋轉運動,從而改變閥芯、閥座之間的流通面積,達到調節目的。
二、VQ647F/H/Y氣動V型球閥主要零件部件材料表
|
序號 |
零件名稱 |
材料名稱 |
|||
|
VQ647F/H/Y-C |
VQ647F/H/Y-P |
VQ647F/H/Y-R |
VQ647F/H/Y-RL |
||
|
1 |
底座 |
WCB |
CF8 |
CF8M |
CF3M |
|
2 |
閥體 |
WCB |
CF8 |
CF8M |
CF3M |
|
3 |
下閥軸 |
2Cr13 |
304 |
316 |
316L |
|
4 |
密封圈 |
聚四氟乙烯(PTFE)/對位聚苯(PPL)/硬質合金/不銹鋼 |
|||
|
5 |
球體 |
2Cr13 |
CF8 |
CF8M |
CF3M |
|
6 |
上閥軸 |
2Cr13 |
304 |
316 |
316L |
|
7 |
填料 |
柔性石墨+不銹鋼/聚四氟乙烯(PTFE) |
|||
|
8 |
填料壓蓋 |
WCB |
CF8 |
CF8M |
CF3M |
|
9 |
壓板 |
WCB |
CF8 |
CF8M |
CF3M |
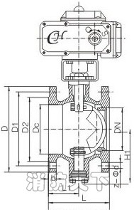
三、VQ647F/H/Y氣動V型球閥主要結構圖
客戶訂貨須知
尊敬的用戶!如果你需訂購我廠氣動V型球閥產品,咨詢時煩請注明產品型號,如無法提供型號數據,請說明公稱通徑、公稱壓力、密封面形式、內件材質、使用介質、氣動執行器類型,是否含三聯件、定位器等,我公司可按客戶需要定制,咨詢手機15158748774,更多相關產品介紹請瀏覽:http://www.guolvqic.com/category47.htmV型球閥
Y型過濾器http://www.guolvqic.com/


